fax:0312-6784733
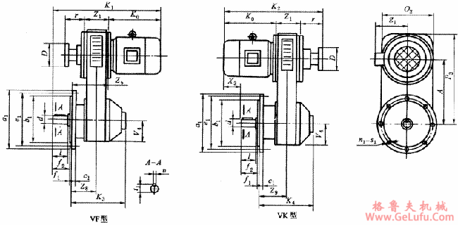
V型带式无级变速器标准变速器外形、安装尺寸及性能参数 格鲁夫丝杆升降机
QQ:47447450
|
型号 |
所配电机
型号 |
电机功率/kW |
许用转矩/N・m |
安装尺寸 | |||||||||||||
|
4极 |
6极 |
8极 |
R=2 |
R=4 |
d
(k6) |
l |
u |
t1 |
f1 |
f2 |
c1 |
b1
(h9) |
e1 |
a1 |
n1-s1 | ||
|
1 |
Y80 |
0.55 |
|
|
3.8 |
1.9 |
19 |
40 |
6 |
21.5 |
4 |
40 |
12 |
130 |
165 |
190 |
4-12 |
|
Y80 |
0.75 |
5.2 |
2.6 | ||||||||||||||
|
2 |
Y90S |
1.1 |
0.75 |
|
7.5 |
3.8 |
24 |
50 |
8 |
27 |
4 |
50 |
12 |
130 |
165 |
200 |
4-12 |
|
Y90L |
1.5 |
1.1 |
10.2 |
5.1 | |||||||||||||
|
3 |
Y100L |
2.2 |
1.5 |
|
15 |
7.5 |
28 |
60 |
8 |
31 |
4 |
60 |
14 |
180 |
215 |
250 |
4-15 |
|
Y100L |
3.0 |
|
20.2 |
10.1 | |||||||||||||
|
Y112M |
4.0 |
2.2 |
26.5 |
13.3 | |||||||||||||
|
4 |
Y132S |
5.5 |
3 |
2.2 |
36.5 |
18.2 |
38 |
80 |
10 |
41 |
4 |
80 |
14 |
230 |
265 |
300 |
4-15 |
|
Y132M |
7.5 |
4~5.5 |
3 |
50 |
25 | ||||||||||||
|
5 |
Y160M |
11 |
7.5 |
4~5.5 |
72 |
36 |
42 |
110 |
12 |
45 |
5 |
110 |
16 |
250 |
300 |
350 |
4-19 |
|
Y160L |
15 |
11 |
7.5 |
98 |
49 | ||||||||||||
|
Y180M |
18.5 |
|
|
120 |
60 |
48 |
14 |
51.5 |
18 | ||||||||
|
Y180L |
22 |
15 |
11 |
143 |
71 | ||||||||||||
|
6 |
Y200L |
30 |
18.5~22 |
15 |
195 |
97 |
55 |
110 |
16 |
59 |
5 |
110 |
18 |
300 |
350 |
400 |
4-19 |
|
Y225S |
37 |
|
18.5 |
239 |
119 |
60 |
140 |
18 |
64 |
140 |
20 |
350 |
400 |
450 |
8-19 | ||
|
Y225M |
45 |
30 |
22 |
290 |
145 | ||||||||||||
|
型号 |
所配电机
型号 |
外形尺寸 |
含电机重
/kg | ||||||||||||||||
|
A |
D |
g1 |
K1 |
K2 |
K0 |
K3 |
K4 |
O2 |
P3 |
r |
V4 |
X3 |
Z1 |
Z5 |
Z8 |
Z9 | |||
|
1 |
Y80 |
192 |
100 |
150 |
480 |
458 |
245 |
285 |
230 |
235 |
296 |
109 |
104 |
114 |
104 |
195 |
91 |
91 |
59 |
|
Y80 | |||||||||||||||||||
|
2 |
Y90S |
231 |
125 |
155 |
541 |
539 |
260 |
341 |
273 |
280 |
356 |
163 |
125 |
95 |
116 |
231 |
115 |
115 |
93 |
|
Y90L |
566 |
564 |
285 |
120 |
97 | ||||||||||||||
|
3 |
Y100L |
326 |
160 |
180 |
595 |
601 |
320 |
354 |
300 |
320 |
471 |
141 |
145 |
150 |
140 |
215 |
75 |
110 |
124 |
|
Y100L |
127 | ||||||||||||||||||
|
Y112M |
190 |
615 |
621 |
340 |
170 |
134 | |||||||||||||
|
4 |
Y132S |
323 |
200 |
210 |
725 |
730 |
395 |
422 |
398 |
380 |
498 |
165 |
175 |
135 |
170 |
250 |
80 |
180 |
185 |
|
Y132M |
765 |
770 |
435 |
175 |
196 | ||||||||||||||
|
5 |
Y160M |
434 |
320 |
255 |
910 |
885 |
490 |
482 |
432 |
510 |
674 |
185 |
240 |
210 |
210 |
310 |
100 |
170 |
345 |
|
Y160L |
955 |
930 |
535 |
255 |
370 | ||||||||||||||
|
Y180M |
285 |
980 |
955 |
560 |
280 |
402 | |||||||||||||
|
Y180L |
1020 |
995 |
600 |
320 |
420 | ||||||||||||||
|
6 |
Y200L |
618 |
320 |
310 |
1179 |
1154 |
665 |
604 |
543 |
680 |
943 |
205 |
325 |
355 |
284 |
404 |
120 |
200 |
902 |
|
Y225S |
345 |
1224 |
1169 |
680 |
340 |
952 | |||||||||||||
|
Y225M |
1249 |
1194 |
705 |
365 |
972 | ||||||||||||||