格鲁夫机械
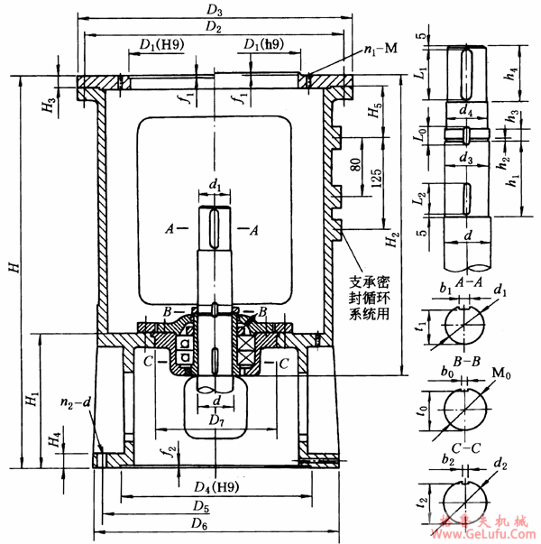
XD型单支点机架外形尺寸
mail:china@gelufu.com
格鲁夫齿轮箱
传真:0312-6784733
|
机架
型号 |
机架公称
直径D1
(H9h9) |
传动
轴轴
径d |
传动轴
上端轴
径d1 |
传动轴轴端尺寸 | ||||||||||||||||
|
M0 |
d2
(h9) |
d3 |
d4 |
h1 |
h2 |
h3 |
h4 |
L1 |
L0 |
L2 |
b1 |
b0 |
b2
(N9) |
t1 |
t0 |
t2 | ||||
|
XD1 |
200 |
30 |
20(k6) |
M25×1.5 |
25 |
22.8 |
22 |
97 |
3 |
15 |
48 |
40 |
23 |
30 |
6 |
5 |
5 |
16.5 |
21 |
22 |
|
40 |
30(k6) |
M35×1.5 |
35 |
32.8 |
32 |
97 |
3 |
15 |
48 |
40 |
24 |
30 |
8 |
6 |
6 |
26 |
31 |
31.5 | ||
|
XD2 |
250 |
50 |
40(k6) |
M45×1.5 |
45 |
42.8 |
42 |
105 |
3 |
15 |
58 |
50 |
24 |
30 |
12 |
6 |
6 |
35 |
41 |
41.5 |
|
60 |
45(k6) |
M55×2 |
55 |
52 |
50 |
115 |
4 |
18 |
68 |
60 |
30 |
40 |
14 |
8 |
8 |
39.5 |
51 |
51 | ||
|
70 |
55(m6) |
M65×2 |
65 |
62 |
60 |
125 |
4 |
18 |
83 |
75 |
30 |
40 |
16 |
8 |
8 |
49 |
61 |
61 | ||
|
XD3 |
300 |
60 |
45(k6) |
M55×2 |
55 |
52 |
50 |
125 |
4 |
18 |
68 |
60 |
30 |
40 |
14 |
8 |
8 |
39.5 |
51 |
51 |
|
70 |
55(m6) |
M65×2 |
65 |
62 |
60 |
125 |
4 |
18 |
83 |
75 |
30 |
40 |
16 |
8 |
8 |
49 |
61 |
61 | ||
|
80 |
65(m6) |
M75×2 |
75 |
72 |
70 |
139 |
4 |
18 |
98 |
90 |
32 |
50 |
18 |
10 |
10 |
58 |
69 |
70 | ||
|
机架
型号 |
机架公称
直径D1
(H9h9) |
传动
轴轴
径d |
传动轴
上端轴
径d1 |
传动轴轴端尺寸 | ||||||||||||||||
|
M0 |
d2
(h9) |
d3 |
d4 |
h1 |
h2 |
h3 |
h4 |
L1 |
L0 |
L2 |
b1 |
b0 |
b2
(N9) |
t1 |
t0 |
t2 | ||||
|
XD4 |
400 |
90 |
75(m6) |
M85×2 |
85 |
82 |
80 |
162 |
4 |
18 |
108 |
100 |
32 |
50 |
20 |
10 |
10 |
67.5 |
79 |
80 |
|
100 |
85(m6) |
M95×2 |
95 |
92 |
90 |
166 |
4 |
22 |
118 |
110 |
38 |
50 |
22 |
12 |
12 |
76 |
89 |
90 | ||
|
XD5 |
500 |
100 |
85(m6) |
M95×2 |
95 |
92 |
90 |
166 |
4 |
22 |
118 |
110 |
38 |
50 |
22 |
12 |
12 |
76 |
89 |
90 |
|
110 |
90(m6) |
M100×2 |
100 |
97 |
95 |
166 |
4 |
22 |
118 |
110 |
38 |
50 |
25 |
12 |
12 |
81 |
94 |
95 | ||
|
120 |
100(m6) |
M110×2 |
110 |
107 |
105 |
177 |
4 |
22 |
128 |
120 |
40 |
60 |
28 |
14 |
14 |
90 |
104 |
104.5 | ||
|
130 |
110(m6) |
M120×2 |
120 |
117 |
115 |
177 |
4 |
26 |
138 |
130 |
44 |
70 |
28 |
14 |
14 |
100 |
114 |
114.5 | ||
|
XD6 |
700 |
120 |
100(m6) |
M110×2 |
110 |
107 |
105 |
177 |
4 |
22 |
128 |
120 |
40 |
60 |
28 |
14 |
14 |
90 |
104 |
104.5 |
|
130 |
110(m6) |
M120×2 |
120 |
117 |
115 |
177 |
4 |
26 |
138 |
130 |
44 |
70 |
28 |
14 |
14 |
100 |
114 |
114.5 | ||
|
140 |
120(m6) |
M130×2 |
130 |
127 |
125 |
197 |
4 |
26 |
153 |
145 |
44 |
70 |
32 |
14 |
14 |
109 |
122 |
124.5 | ||
|
160 |
140(m6) |
M150×2 |
150 |
147 |
145 |
207 |
4 |
30 |
168 |
160 |
50 |
70 |
36 |
16 |
16 |
128 |
142 |
144 | ||
|
XD7 |
900 |
140 |
120(m6) |
M130×2 |
130 |
127 |
125 |
197 |
4 |
26 |
153 |
145 |
44 |
70 |
32 |
14 |
14 |
109 |
122 |
124.5 |
|
160 |
140(m6) |
M150×2 |
150 |
147 |
145 |
207 |
4 |
30 |
168 |
160 |
50 |
70 |
36 |
16 |
16 |
128 |
142 |
144 | ||
|
180 |
160(m6) |
M170×3 |
170 |
166 |
165 |
227 |
4 |
32 |
198 |
190 |
52 |
80 |
40 |
16 |
16 |
157 |
162 |
164 | ||
|
200 |
180(m6) |
M190×3 |
190 |
186 |
185 |
242 |
4 |
32 |
238 |
230 |
54 |
90 |
45 |
18 |
18 |
175 |
180 |
182 | ||
Tel:0312-6784766